Курсовая работа: Анализ системы автоматического регулирования температуры приточного воздуха в картофелехранилище
Курсовая работа: Анализ системы автоматического регулирования температуры приточного воздуха в картофелехранилище
МИНИСТЕРСТВО СЕЛЬСКОГО ХОЗЯЙСТВА И ПРОДОВОЛЬСТВИЯ РЕСПУБЛИКИ
БЕЛАРУСЬ
БЕЛАРУССКИЙ ГОСУДАРСТВЕННЫЙ АГРАРНЫЙ ТЕХНИЧЕСКИЙ УНИВЕРСИТЕТ
Кафедра автоматизированных систем управления производством
КУРСОВАЯ РАБОТА
по “Основам автоматики”
АНАЛИЗ СИСТЕМЫ АВТОМАТИЧЕСКОГО РЕГУЛИРОВАНИЯ ТЕМПЕРАТУРЫ
ПРИТОЧНОГО ВОЗДУХА В КАРТОФЕЛЕХРАНИЛИЩЕ
Студента гр……. .22 зптк
Руководитель _____________
МИНСК 2008
Содержание
Введение
Составление структурной схемы системы автоматического
регулирования приточного воздуха в картофелехранилище
Определение закона регулирования системы
Определение запасов устойчивости системы. Анализ
устойчивости системы
Анализ устойчивости по критерию Гурвица
Анализ устойчивости по критерию Найквиста
Определим запасы устойчивости
Анализ зависимости статической ошибки системы от изменения
управляющего воздействия на систему
Совместный анализ изменения управляемой величины объекта
управления и системы от возмущающего воздействия в статике. Определение статической ошибки системы по возмущающему воздействию
Оценка качества управления по переходным функциям
Общие выводы по работе
Литература
Цель работы: закрепление базовых
знаний по курсу "Основы автоматики" на примере проведения анализа
системы автоматического регулирования.
Задание:
Дать краткую характеристику
объекта управления, описать устройство и работу системы, составить ее
функциональную схему. Сделать вывод о принципе автоматического управления,
используемом в системе в виде системы.
Составить структурную схему
системы.
Определить закон регулирования
системы.
Определить передаточные функции
системы по управляющему, возмущающему воздействиям и для ошибок по этим
воздействиям.
Выполнить анализ устойчивости
системы по критериям Гурвица и Найквиста. Определить запасы устойчивости.
Проанализировать зависимость
статической ошибки от изменения управляющего воздействия на систему. Сделать
вывод о характере этой зависимости.
Провести совместный анализ
изменения управляемой величины объекта управления и системы от возмущающего
воздействия в статике. Дать их сравнительную оценку. Определить статическую
ошибку системы по возмущающему воздействию.
Оценить качества управления по
переходным функциям.
Сделать общие выводы по работе.

Таблица 1. Исходные данные.
| Вариант |
схема |
К1 |
К2 |
Т1, с |
Кд |
Тд, с |
Ку |
Кдв |
Кр |
Кв |
Км |
Kп |
Тдв, с |
| 02 |
11 |
1 |
1 |
170 |
0,4 |
7 |
50 |
0,018 |
0,1 |
50 |
1 |
0,2 |
0,5 |
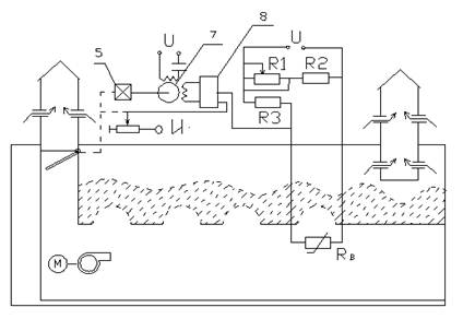
Характеристика объекта управления, описание устройства и
работы САР, составление ее функциональной схемы. Принцип автоматического
управления и вид системы.
Объектом управления (ОУ) рассматриваемой САР является канал
приточного воздуха в картофелехранилище. Регулируемой величиной является
температура приточного воздуха . Целью
управления является поддержание температуры на постоянном заданном уровне.
Управляющее воздействие на (ОУ) является степень смешивания
холодного и рециркуляционного воздуха. Основное возмущающее воздействие -
изменение температуры наружного воздуха .
Датчиком (Д) является термометр сопротивления .
Входной сигнал для него температура в картофелехранилище, выходной сигнал -
величина сопротивления Задатчиком
является переменное сопротивление 
Сравнивающее устройство (СУ) - мостовая измерительная схема
(М), образованная , , , . Для нее выходным сигналом
является величина сопротивление и , выходным сигналом
является напряжение разбаланса моста .
Дифференциальный усилитель (ДУ) выполняет функцию устройства
сравнения усилителя разбаланса моста. Выходной сигнал усилителя , подаваемого на электродвигатель
7.
Исполнительное устройство представляет собой исполнительный
механизм, который состоит из электродвигателя (Дв) - 7 и редуктора (Р) - 5.
Смесительный клапан установленного в приточном канале
является регулирующим органом.
На основании вышеизложенного, функциональная схема системы
составлена следующим образом:
 
Рис.2 Функциональная схема САР температуры приточного
воздуха в картофелехранилище.
Система работает следующим образом:
В установившемся режиме при равенстве
температуры в камере с заданным
значением температуры , мост сбалансирован
и его выходное напряжение равно 0,
При отклонении температуры приточного воздуха от задонного, например,
вселедствии изменения наружной температуры ,
сопротивление датчика изменяется, мост
разбалансируется. Напряжение разбаланса
моста, являющееся сигналам возникновения ошибки системы, усиливается усилителем
и подается на обмотку управления. Двигатель через редуктор перемещает заслонку
смесительного клапана в канале приточного воздуха, тем самым изменяя степень
смешивания холодного наружного воздуха и рециркуляционного воздуха на входе в
канал. При понижение температуры заслонка закрывается, при повышении - открывается.
В результате рассмотрение устройство и работы системы можно
сделать следующие выводы.
В системе реализован принцип управление по отклонению (по
ошибке). Система является стабилизирующей.
Структурной схемой называется
наглядное графическое изображение математической модели (математического
описания) системы.
При математическом описании
систему разбивают на отдельные звенья направленного действия, передающие
воздействия только в одном направлении - с входа на выход.
На структурной схеме каждое
звено изображается прямоугольником, внутри которого записывается математическое
описание звена. Связи между звеньями структурной схемы изображаются линиями со
стрелками, соответствующими направлению прохождения сигналов. Над линиями
ставятся обозначения сигналов.
Составим структурную схему САР температуры
приточного воздуха в картофелехранилище. Для этого получим передаточные функции
всех элементов системы.
Уравнение канала приточного
воздуха в картофелехранилище, как объекта управления:
,
Изображение Лапласа этого
уравнения.

В нашем случае передаточная
функция системы по управляющему воздействию :

Передаточная функция по
возмущающему воздействию (температура
наружного воздуха):

Аналогичным образом получим
передаточные функции остальных элементов.
Датчик температуры Д:
,


Задатчик З:
; ; 
Сравнивающие устройство мост (М)
,
Мост состоит из двух звеньев. Первое
звено осуществляете формирование сигнала ошибки системы:

Второе звено преобразует сигнал в пропорциональное ему
напряжение разбаланса моста:
 ; 

Дифференциальный усилитель (ДУ):
,
Дифференциальный усилитель
состоит из двух звеньев. Первое звено осуществляет вычитание напряжения из напряжения 

Второе звено усиливает разность :
; ; 
Двигатель;


Редуктор (Р):
; ; 
Регулирующий орган (смесительный
клапан)
,
где -
угол поворота заслонки клапана
-
степень смешивания %
; 
Устройство (потенциометр) обратной
связи УОС
, 

Составим структурную схему САР.

Рис.3 Структурная схема САР. температуры
приточного воздуха в картофелехранилище

Рис.4 Структурная схема САР
температуры приточного воздуха в картофелехранилище.
Законом регулирования называют
математическую зависимость, в соответствии с которой управляющее воздействие на
объект формировалось бы безинерционным регулятором в функции от ошибки системы.
Закон регулирования во многом
определяет свойства системы. Определим закон регулирования рассматриваемой САР.
Для этого найдем передаточную функцию, определяющую взаимосвязь управляющего
воздействия на объект и ошибки:

Заменим звенья, охваченные
местной обратной связью одним эквивалентным звеном:

Подставив значения, получим:


Окончательно для безинерционного
регулятора получаем:

Зависимость управляющего
воздействия от ошибки показывает, что в рассматриваемой системе применен
П-закон регулирования.
Определение передаточных функций
системы по управляющему и возмущающему воздействию и для ошибок по этим
воздействиям.
Передаточная функция САР по
управляющему воздействию определяет взаимосвязь между применением регулируемой
величины Y и изменением задающего воздействия Yз:

Передаточная функция САР по
возмущающему воздействию определяет взаимосвязь между изменением регулируемой
величиной Y и изменением возмущающего воздействия F:
,
где -
передаточная функция цепи звеньев от места приложения возмущающего воздействия
до регулируемой величины.

Передаточная функция для ошибки
по управляющему воздействию определяет взаимосвязь между изменением сигнала
ошибки и изменением задающего воздействия:

Для рассматриваемого объекта
передаточная функция САР температуры в теплице для ошибки по управляющему
воздействию:

Передаточная функция по
возмущающему воздействию определяет взаимосвязь между изменением ошибки и
изменением возмущающего воздействия F:
 
Устойчивость - это свойство
системы возвращаться в исходный или близкий к нему установившийся режим после
снятия воздействия, вызвавшего выход из установившегося режима.
Неустойчивая система является не
работоспособной, поэтому проверка устойчивости является обязательным этапом
анализа системы.
Определим устойчивость САР
температуры в теплице. Для этого воспользуемся любой из полученных в предыдущем
пункте передаточных функций, из которых следует, что характеристическое
уравнение системы:

Для анализа устойчивости
воспользуемся условиями устойчивости для уравнения четвертой степени:

Все коэффициенты
характеристического уравнения положительны.
Проверяем второе условие:


Полученный результат показывает,
что система устойчива.
Этот критерий основан на
использовании амплитудно-фазовой частотной характеристики (АФЧХ) разомкнутой
системы. Разомкнем систему и запишем передаточную функцию:

Все звенья разомкнутой системы
устойчивы, поскольку одно звено имеет второй порядок, два звена - первый
порядок и коэффициенты их характеристических уравнений положительны. 
Частотная передаточная функция
разомкнутой системы:


Для построения АФЧХ разомкнутой
системы представим частотную передаточную функцию в виде:
,
тогда
, получаем:


По этим выражениям, придавая значения от 0 до ∞,
строим на комплексной плоскости АФЧХ разомкнутой системы.
Таблица 2. - Результаты расчёта.
| w |
0 |
0,005 |
0,01 |
0,015 |
0,02 |
0,03 |
0,04 |
| U (w) |
4 |
2,13 |
0,69 |
0,15 |
-0,08 |
-0,24 |
-0,27 |
| jV (w) |
0 |
-2,17 |
-1,89 |
-1,43 |
-1,09 |
-0,68 |
-0,44 |
Основное распространение в
качестве меры запаса устойчивости получили вытекающие из критерия Найквиста две
величины - запас устойчивости по фазе ∆φ и запас устойчивости по
амплитуде ∆А. При проектировании САУ рекомендуется выбирать ∆φ≥30º
и ∆А≥1. Для нашей САР температуры в теплице ∆φ=73º
и ∆А=0,86, что удовлетворяет рекомендуемым величинам запасов устойчивости
по фазе и амплитуде. Следовательно, это показывает, что наша система устойчива.

Рисунок 3. АФЧХ системы.
При выполнении такого анализа
используют передаточную функцию системы для ошибки по управляющему воздействию.
Воспользуемся передаточной
функцией для ошибки по управляющему воздействию, полученной ранее:

В статике р обращается в ноль,
поэтому
,
где К - коэффициент передачи
разомкнутой системы.
Таким образом, 
После подстановки численного
значения К получаем .
Рассматриваемая система имеет
статическую ошибку, пропорциональную изменению управляющего воздействия на
систему.
Из выражения для статической
ошибки следует что величина статической ошибки тем меньше, чем больше
коэффициент передачи разомкнутой системы.
Воспользуемся передаточными
функциями объекта управления и системы по возмущающему воздействию:


В статике р обращается в ноль,
поэтому для объекта:
,

Для системы:
,

где К - коэффициент передачи
разомкнутой системы.
После подстановки численных
значений параметров получаем зависимость изменения температуры на объекте при
изменении наружной температуры: - для
объекта без регулятора; - для
объекта, снабженного регулятором (САР).
Передаточная функция системы для
ошибки по возмущающему воздействию:

Поэтому для нашей системы .
Таким образом, влажность в
картофелехранилище, не оборудованной регулятором, изменяется на 70% от изменения
наружной температуры, а в оборудованной регулятором на 39%. Это свидетельствует
о том, что эксплуатационные качества теплицы, с точки зрения постоянства
поддержания требуемой температуры, существенно улучшились.
Качество переходных процессов в
линейных системах обычно оценивают по переходным функциям.
Переходной функцией h (t) называется график изменения во
времени управляемой (регулируемой) величины системы при подаче на систему
единичного управляющего или возмущающего воздействий.
Показатели качества управления,
определяемые непосредственно по переходным функциям, называют прямыми
показателями качества управления. Рассмотрим оценку прямых показателей качества
управления для нашей системы. Отклонение регулируемой величины от своего
установившегося значения характеризуется следующими показателями.
Для переходной функции по
управляющему воздействию определяется перерегулирование:
,
где -
максимальное значение регулируемой величины в переходном процессе;
-
установившееся значение регулируемой величины.
В нашем случае

Перерегулирование характеризует
запас устойчивости системы. В нашем случае система полностью устойчива. Для
переходных функций по возмущающему воздействию определяется максимальное
отклонение регулируемой величины от установившегося значения, приходящейся на
единицу возмущающего воздействия F (t):
.
В нашем случае


Рис.7 Переходная функция по
управляющему воздействию САР температуры приточного воздуха в
картофелехранилище.

Рис.8 Переходная функция по
возмущающему воздействию САР температуры приточного воздуха в
картофелехранилище.
Быстродействие системы
оценивается временем регулирования. Время регулирования определяется как интервал
времени от начала переходной функции до момента, когда отклонение выходной
величины от ее нового установившегося значения становится меньше определенной
достаточно малой величины ∆:
.
Примем 
В нашем случае для переходной
функции по возмущающему воздействию:
;
с (рис.5).
Для переходной функции по
управляющему воздействию:
;
с (Рис.6).
Колебательность переходного
процесса определяется числом N перерегулирований для
переходной функции по управляющему воздействию или числом колебаний N для переходной функции по возмущающему воздействию за время
переходного процесса. В нашем случае N=1.
Перерегулирование и максимальное
отклонение регулируемой величины от установившегося значения также служат
оценкой колебательности.
Для переходного процесса по
управляющему воздействию (рис.5):
 
Для переходного процесса по
возмущающему воздействию (Рис.6):

Статическая ошибка по
возмущающему воздействию:

По результатам выполнения этого раздела
для САР температуры приточного воздуха в картофелехранилище, следует сделать
следующие выводы:
Для рассмотренной системы
перерегулирование составляет 11%, число перерегулирований и колебаний системы
за время переходного процесса N=2. Качество системы по
этим показателям следует считать удовлетворительным.
Время регулирования составляет
около с, максимальное отклонение
регулируемой величины от ее установившегося значения, приходящееся на единицу
ступенчатого возмущающего воздействия, составляет ,
колебательность системы около 0,05, изменение статической ошибки системы при изменении
задающего воздействия и возмущающего воздействия составляет 2% от изменения
этих воздействий.
Объектом управления САР
температуры приточного воздуха в картофелехранилище, является канал приточного
воздуха.
Управляющим воздействием на
объект является степень смешивания холодного и регулирующего воздуха. Основное
возмущающее воздействие -изменения температуры наружного воздуха. Закон
регулирования системы интегральный. Система устойчива. Система является астатической.
Прямые оценки показателей
качества управления следующие: перерегулирование ,
число перерегулирований N=2, что удовлетворяет
требованиям и свидетельствует о достаточном запасе устойчивости.
Время регулирования с, максимальное отклонение
регулируемой величины от её установившегося режима приходящееся на единицу
ступенчатого возмущения равно ,
колебательность системы равна 0,05. Качество системы следует считать
удовлетворительным.
1.
Юревич Е.Н. Теория автоматического управления. - Л.: Энергия, 1975. - 416с
2.
Бородин И.Ф., Кирилин Н.И. Основы автоматики и автоматизации
производственных процессов. - М.: Колос, 1977. - 328с.
3.
Теория автоматического управления. Ч.1. / Н.А. Бабанов, А.А. Воронов и
др. - М.: Высш шк., 1986. - 367с.
4.
Солодовников В.В., Плотников В.Н., Яковлев А.В. Основы теории и элементы
систем автоматического регулирования. - М.: Машиностроение, 1985. - 536с.
5.
Средства автоматики и телемеханики. / Н.И. Бохан, И.Ф. Бородин, Ю.В. Дробышев,
С.Н. Фурсенко, А.А. Герасенков. - М.: Агропромиздат, 1992. -351с.
6.
Бородин И.Ф. Технические средства автоматики. - М.: Колос, 1982. - 303с.
7.
Бохан Н.И., Фурунжиев Р.И. Основы автоматики и микропроцессорной техники.
- Мн.: Ураджай, 1987. - 376с.
|